Найдено 6 книг стоимостью от 560 руб.
Быстро купить книгу в оригинальной качественной версии PDF от издательства
Купить бумажную версию книги с доставкой по вашему адресу
Скачать руководство с предоставленного файлообменника
Пособие по ремонту и обслуживанию автомобилей Citroen Berlingo первого поколения, которые выпускались на период с 1996 по 2005 года.
В пособии представлены автомобили Французского автопрома, которые выпускались в кузовах: минивэн и фургон. При разработке первого поколения Citroen Berlingo профессионалы, работающие на французском концерне Citroen, использовали следующие двигатели: 1.4 и 1.6 литра для двигателей, работающих на бензине, а так же двигатели, объёмами: 1.8, 1.9 и 2.0 литра для автомобилей с дизельным двигателем, в некоторых вариантах использовались двигатели дизельного типа с турбонаддувом.
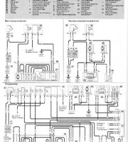
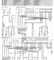
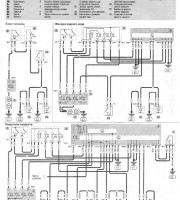
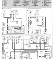
Компания Haynes, которая составляла и выпускала данное пособие, перед собой главной целью ставило оказание помощи обычным автолюбителям, которые не имеют образования автослесаря, для того что бы они могли сами диагностировать и чинить свой автомобиль. Для этого в пособии используется большое количество иллюстраций с пошаговыми инструкциями по ремонту деталей.