Найдено 2 книги стоимостью от 316 руб.
Быстро купить книгу в оригинальной качественной версии PDF от издательства
Найдена 1 книга за 759 руб.
Купить бумажную версию книги с доставкой по вашему адресу
Скачать руководство с предоставленного файлообменника
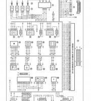
Книга LADA 4х4, издательства «За рулем», это подробное руководство по эксплуатации. В ней изложены все тонкости по ремонту согласно особенностям и характеристикам машины. Даны схемы, инструкции, цветные рисунки с подробным описанием. Книга по ремонту технических неполадок раскроет секреты полноценного обслуживания LADA (ВАЗ) 2121. Это незаменимый советчик в помощь настоящему автомобилисту.
Книга можно заказать и купить на нашем сайте. Так же на сайте, представлена электронная версия издания, выполненная в формате PDF. Которую можно изучить или скачать к себе в архив для постоянного пользования.
Оглавление книги по ремонту
- Проверка состояния колес и шин
- Проверка уровня жидкости в бачке гидроусилителя рулевого управления
- Снятие маслоотделителя системы вентиляции картера
- Снятие и Разборка топливного модуля
- Снятие шланга гидропривода сцепления
- Снятие механизма привода выключения сцепления
- Описание конструкции
- Замена заднего колесного цилиндра
- Снятие комбинации приборов, замена ламп
- Описание конструкции
- Снятие грязезащитных щитков моторного отсека
- Снятие обивки двери
Купить книгу: цены и наличие
| Магазин | Цена | Информация |
|---|---|---|
| KRUTILVERTEL | 718 руб. | |
| AUTOINFORM96 | 759 руб. |