Найдено 6 книг стоимостью от 201 руб.
Быстро купить книгу в оригинальной качественной версии PDF от издательства
Найдена 1 книга за 924 руб.
Купить бумажную версию книги с доставкой по вашему адресу
Скачать руководство с предоставленного файлообменника
Представленная книга по ремонту Газель Бизнес (3302) и цельнометаллической версии Газели (2705) рассчитана на автомобили с ЗМЗ-4061/4025-6/4063 и УМЗ-4215С/4215 объемом 2.9, 2.3, 2.5i и 2.5 л. PDF-издание содержит пошаговые алгоритмы ТО, поиска и устранения неполадок, а также полное руководство по эксплуатации Газель с 1994 г. в.
Значительная часть книги посвящена самому слабому месту машины — ЗМЗ, а именно: его разбору, обслуживанию и устройству. Другим компонентам также уделено внимание: кузову, электрике и т. п. Чтобы купить и скачать книгу, оплатите товар и нажмите на появившуюся ссылку.
Оглавление книги по ремонту
- Снятие поддона картера
- Замена распределительных валов
- Особенности конструкции
- Снятие и разборка топливного насоса
- Особенности конструкции
- Снятие главного цилиндра гидропривода
- Особенности конструкции
- Снятие карданной передачи
- Замена заднего тормозного шланга
- Снятие светильников кабины и плафона грузового салона
- Снятие переднего крыла
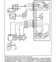
- Диагностика неисправностей аккумуляторной батареи
Купить книгу: цены и наличие
| Магазин | Цена | Информация |
|---|---|---|
| KRUTILVERTEL | 832 руб. | |
| AUTOINFORM96 | 924 руб. |