Найдено 9 книг стоимостью от 550 руб.
Быстро купить книгу в оригинальной качественной версии PDF от издательства
Найдена 1 книга за 2180 руб.
Купить бумажную версию книги с доставкой по вашему адресу
Скачать руководство с предоставленного файлообменника
Руководство по эксплуатации DAF XF 105 содержит в себе исключительно полезную информацию, которая обязательно пригодится не только автомастерам, но и водителям данного автомобиля. Здесь представлены характеристики и эксплуатационные советы, касающиеся грузового авто DAF 105 XF, выпускаемых с 2006 года, оснащенных дизельными моторами PACCAR MX с рабочим объемом 12,9 л. Модификации мотора MX300, MX340, MX375.
Данная книга расскажет, как действовать в разных непредвиденных ситуациях, которые касаются поломок автомобиля в дороге. Таким образом водитель сможет самостоятельно осуществить несложный ремонт, не обращаясь за помощью в СТО.
Содержание руководства по ремонту
Всё руководство для удобства разбито на главы. Поэтому интересующую вас информацию можно найти быстро и получить исчерпывающий ответ. Что именно можно найти в этой книге:
- подробные характеристики всех узлов и агрегатов автомобиля;
- информацию о том, как должна проходить эксплуатация авто, чтобы обеспечить его длительную исправную работу;
- данные, как правильно и при каких интервалах нужно проводить сервисное обслуживание автомобиля DAF 105 XF;
- полный каталог запчастей;
- руководство по ремонту DAF XF 105, включающее в себя инструкции и советы, как для мастеров, так и для водителей;
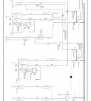
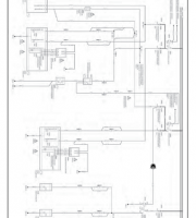
- электросхемы и перечень кодов неисправностей бортового компьютера.
Рекомендуем скачать руководство по ремонту DAF XF 105 в формате PDF или же заказать бумажную версию на нашем сайте. Тогда она будет всегда под рукой или в вашем гаджете.
Купить книгу: цены и наличие
| Магазин | Цена | Информация |
|---|---|---|
| AUTOINFORM96 | 2180 руб. |