Книга по ремонту и эксплуатации Mercedes-Benz E (W-124) 1985-1995 гг.

Модель авто: 
Год выпуска:
1985 - 1995 гг.
Тип двигателя: 
бензин, дизель
Формат книги: 
PDF
Размер книги: 
231.00МБ
Отзывы: 

Книга по ремонту Mercedes-Benz E W124 составлена ведущими инженерами концерна и написана на языке, понятным любому автолюбителю. Который хочет самостоятельно ремонтировать и обслуживать свою машину. Для авто с 1985/95 г.в. С дизельными: 2.0/2.5/3.0 л и бензиновыми: 2.0/2.3/2.6/2.8/3.0/3.2 л моторами.

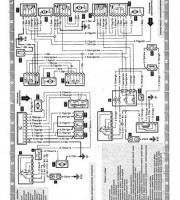
Руководство по эксплуатации Mercedes-Benz E W124 описывает электросхемы, дает рекомендации для периодических проверок. Детально разбирает и описывает агрегаты и узлы машины, тем самым продлевая срок эксплуатации. Книгу можно купить, как в бумажном виде, так и скачать в PDF с сайта продавца.

Разделы руководства по ремонту

  • Спецификации обслуживания - бензиновые модели
  • Спецификации
  • Спецификации
  • Топливный бак - снятие и установка
  • Топливный насос - снятие и установка
  • Спецификации
  • Стояночный тормоз - регулировка
  • Выключатель стоп-сигнала - снятие и установка
  • Вакуумный насос тормозной системы (дизельные модели) - проверка, снятие и установка
  • Система рулевого привода с усилителем - прокачка
  • Дифференциал и карданный вал

Купить книгу: цены и наличие

Магазин Цена Информация
KRUTILVERTEL 1071 руб.
AUTOINFORM96 1190 руб.

Эксплуатация Mercedes-Benz E класс