Найдено 9 книг стоимостью от 550 руб.
Быстро купить книгу в оригинальной качественной версии PDF от издательства
Купить бумажную версию книги с доставкой по вашему адресу
Скачать руководство с предоставленного файлообменника
Команда нашего сайта предоставляет вам возможность скачать руководство по ремонту, диагностике и техническому обслуживанию автомобилей Nissan Almera N15, которые выпускались с 1995 по 1999 года.
Мануал содержит в себе всю информацию по автомобилям Nissan Almera N15 с бензиновыми и двигательными двигателями. Бензиновые двигатели представлены в следующих вариациях объёма: 1.6, 2.0 и малолитражный мотор – 1.4 литра. Дизельные двигатели автомобилей Nissan Almera N15 представлены лишь одним мотором, объёмом 2.0 литра.
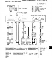
Пособие включило в свой состав не только голый текст, но и набор иллюстраций, которые присутствуют в каждом разделе руководства. Каждой детали автомобиля отведена отдельная глава. В этой главе, вы найдете правила и порядок проведения диагностики и ремонта детали в случае поломки, для этого в пособии и присутствуют иллюстрации, которые графически объясняют, как правильно диагностировать и ремонтировать деталь.